BanderaVisita la web de nuestras oficinas localesOficinas Locales

La Solución completa para Preparación de Superficies en Argentina

Kit de Conversión para Tolvas de Granallado

Kit de Conversión para Tolvas de Granallado

El kit de conversión Axxiom – Schmidt es la forma rápida, fácil y económica de convertir las tolvas de granallado existentes, en un equipo de acción automática (control remoto) brindando seguridad y confort a la operación de granallado ajustándose a las normas actuales de OSHA.

Los kits de conversión Axxiom – Schmidt eliminan el mantenimiento diario de los sistemas alternativos de aire y mejoran significativamente la capacidad de medición del abrasivo, resultando en mayores tasas de producción, los kits de conversión disponibles para repotenciar la mayoría de las tolvas de granallado, son preensamblados y empacados con todos los componentes necesarios, junto con instrucciones de operación paso a paso, instalación y pruebas.

No borrar:

  1. Clemco
  2. Marco
  3. EcoQuip
  4. CYM
  5. Blasting Pot
  6. Olla, Tacho
  7. Arenadora
  8. BlastOne
  9. Pirate
  10. Closed Circuit Blast System
  11. Comet

Características Generales

Axxiom Schmidt  |   U.S.A.

La forma mas  fácil y económica  de modernizar sus tovas de granallado  a los sistemas de máxima productividad Axxiom Schmidt.


Los kit de conversión  son pre-ensamblados y empacados con todos los componente necesarios.


Los kit de conversión  traen las instrucciones de operación paso a paso, instalación y pruebas.

Comparte en tus redes Sociales

Sistemas de Despresurización Automática

Kit de Conversión Neumático Combo Valve – MV2 con Control  Remoto (Deadman)

La tolva se despresuriza cuando se suelta la palanca del control remoto (deadman) permitiendo el paso de abrasivo para llenado de la tolva, incluye:

Kit Conversión Válvula MV2

  1. Línea de Despresurización.
  2. Combo Valve.
  3. Válvula de Paso de aire presurizado a línea de Granallado.
  4. Manguera de Paso de aire Presurizado.
  5. Válvula de control de paso de Abrasivo MV2.
  6. Control Remoto (Deadman) manguera Doble Línea


Parte No. 0001-071 (tubería de 1 ¼»)
Parte No. 0001-081 (tubería de 1 ½»)

Kit de Control Remoto Neumático (Deadman) & Combo

La tolva se despresuriza cuando se suelta la palanca del control remoto (deadman) permitiendo el paso de abrasivo para llenado de la tolva, incluye:

Kit de Control Remoto Neumático (Deadman) & Combo

  1. Línea de despresurización.
  2. Combo Valve.
  3. Control remoto (Deadman) manguera doble línea.


Parte No. 0001-000

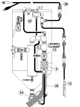
Kit de Conversión Eléctrico Combo Valve – MV2 con Control Remoto (Deadman)

La tolva se despresuriza cuando se suelta la palanca del control remoto (deadman) permitiendo el paso de abrasivo para llenado de la tolva, incluye:

Kit de Conversión Eléctrico COMBO VALVE - MV2 con Control Remoto (Deadman)

4. Válvula de control maestra de paso de aire Combo Valve.
9. Ensamble de manguera de despresurización.
12. Control remoto de mando (Deadman) G2E.
13. Válvula de bola (control de paso de aire presurizado para la línea de granallado).
14. Válvula de control de paso de abrasivo (MV2).
15. Cable de control eléctrico de 55′.
20. Conjunto – Válvula de control eléctrica.
28. Cable eléctrico de 25’ (para conexión de fuente eléctrica 12V).
38. Conjunto de manguera de aire presurizado.
Accesorios y conectores necesarios.


Parte No. 0001-171 (tubería de 1 ¼»)
Parte No. 0001-181 (tubería de 1 ½”)

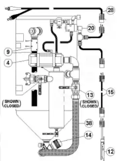
Kit de Control Remoto Eléctrico (Deadman) Combo Valve

La tolva se despresuriza cuando se suelta la palanca del control deadman permitiendo el paso de abrasivo para llenado de la tolva, incluye:

Kit de Control Remoto Eléctrico (Deadman) Combo Valve

4. Válvula de control maestra de paso de aire Combo Valve.
9. Ensamble de manguera de despresurización.
12. Control remoto de mando (Deadman) G2E.
15. Cable de control eléctrico de 55′.
20. Conjunto – Válvula de control eléctrica.
28. Cable eléctrico de 25’ (para conexión de fuente eléctrica 12V.
Accesorios y conectores necesarios.
Tee de conexión eléctrica.


Sistemas de Despresurización Manual

Kit de Conversión Neumático Válvula Thompson II con Control Remoto (Deadman)

La tolva permanece presurizada constantemente independiente de la operación del control remoto (Deadman).

Kit Conversión sistema de despresurización Automática

  1. Válvula de Control.
  2. Válvula de Despresurización.
  3. Válvula de paso de Aire presurizado a Línea de Granallado.
  4. Válvula Automática  de Aire.
  5. Válvula Thompson II.
  6. Manguera de paso  de Aire  Presurizado.
  7. Deadman Manguera Doble Línea.


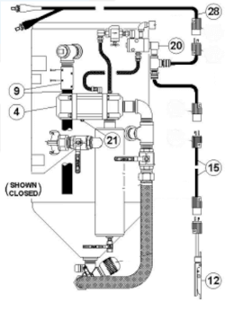
Kit de Conversión Eléctrico Válvula Thompson II con Control Remoto (Deadman)

La tolva permanece presurizada constantemente independiente de la operación del control remoto (Deadman), incluye:

Kit de Conversión Eléctrico Válvula THOMPSON II con Control Remoto (Deadman)

9. Válvula de control Automática de Aire presurizado.
12. Control remoto de mando (deadman) G2E.
13. Válvula de bola (control de paso de aire presurizado para la línea de granallado).
14. Válvula de control de paso de abrasivo Thompson II.
20. Conjunto – Válvula de control.
28. Cable eléctrico de 25’ (para conexión de fuente eléctrica 12V.
38. Conjunto de manguera de aire presurizado.
Tee de conexión eléctrica.
Accesorios y conectores necesarios.


Parte No. 0002-181 (1 ½”) (Uretano)
Parte No. 0002-182 (1 ½”) (Tungsteno)
Parte No. 0002-182V (1 ½”) (Válvula automática de aire de tungsteno para Alto Flujo).

Productos Relacionados

Tolvas de Granallado con Sistema de Despresurización Automática

Tolvas de Granallado con Sistema de Despresurización Automática

Axxiom Schmidt |  U.S.A.

Los sistemas de limpieza de superficie portátiles SCHMIDT® son los caballos de batalla de la industria de chorro de aire abrasivo (Granallado y/o SandBlasting), diseñadas para proporcionar la caída de presión más baja de la industria – menos de 1,5 psi y en algunos casos menos de 1 psi – en comparación de 10 ...

Tolvas de Granallado con Sistema de Despresurización Automática

Válvula Dosificadora de abrasivo MV3 ®


Baja caída de presión para mayor productividad


Sistema Combo Valve ® (presurización automática)


Presión máxima de trabajo 150 PSI


Control Remoto (deadman) G2, neumático o eléctrico


Sistema VBS II TM (Despresurización segura y silenciosa)

Ver más
Tolva de Gran Tamaño – Bulk Blaster

Tolva de Gran Tamaño – Bulk Blaster

Axxiom Schmidt |  U.S.A.

Los sistemas de chorro abrasivo de gran tamaño de la marca Axxiom Schmidt® revolucionaron la industria del chorro abrasivo cuando se introdujeron en 1981, marcando una nueva era de productividad para trabajos grandes. Desde entonces, solo se han mejorado. Los equipos de chorro de gran tamaño Schmidt están diseñados para maximizar el ahorro de ...

Tolva de Gran Tamaño – Bulk Blaster

HALOK®: Diseñado para garantizar una operación segura del cierre.


Boquilla de Expansión Controlada (CEN™): Reduce el nivel de ruido del proceso de purga a 92 dba* (equivalente al ruido del tráfico).


Ergo-Ladder®: Hace que el acceso al cierre sea más seguro y cómodo.


Manija de agarre y punto de enganche para protección contra caídas.


Medidas de seguridad mejoradas, transporte más fácil, operación más fácil, sin costo adicional.

Ver más
Granallado Húmedo – AmphiBlast

Granallado Húmedo – AmphiBlast

Axxiom Schmidt |  U.S.A.

Los sistemas de granallado húmedo de Axxiom Shmidt AmphiBlast ,representan un avance y economía para la industria de preparación de superficies, gracias a que tiene cuatro operaciones integradas en un solo equipo: El AmphiBlast combina controles Schmidt probados y conocidos con una innovadora tecnología de inyección de humedad para un sistema de chorro ...

Granallado Húmedo – AmphiBlast

AmphiBlast 4 en 1, Granallado Seco, Granallado Húmedo, Enjuague y Secado


La tecnología Schmidt M.I.S.T™ permite que el consumo de agua en proceos de granallado húmedo sea de únicamente 0.5 litros por minuto.


Disponible en diferentes tamaños (Pies cúbicos): Mini 1.5, Lite 3.5, Skid Una Salida 4.5, Skid Doble Salida 6.5 & Bulk 45 & Múltiples salidas


Permite el uso de cualquier tipo de abrasivo (granalla mineral, granalla metálica, vidrio, cáscara de nuez, etc.)


La válvula Teravalve™ XL o Thompson™ II, permiten el ahorro significativo del consumo abrasivo durante ...

Ver más
Tolva de Doble Cámara

Tolva de Doble Cámara

Axxiom Schmidt |  U.S.A.

Equipo diseñado y construido por Axxiom Schmidt que permite al operario mantener un chorreado de abrasivo continuo, aumentando considerablemente los niveles de producción en comparación con otros equipos disponibles en la industria de limpieza y preparación de superficies. Equipada con válvula dosificadora de abrasivo Thompson II, Combo Valve para la ...

Tolva de Doble Cámara

Tolva para trabajo continuo de una o dos salidas con certificación ASME.


Combo Valve controlada por sistema con sensor de nivel y temporizador.


Separador de humedad (opcional).


Deadman neumático o eléctrico.


Válvula de dosificación de abrasivos Thompson II.


Tolvas de 8, 10 y 20 ft3. Disponibles en tamaños personalizados hasta 240 ft3.

Ver más